行业资讯

行业资讯

行业动态、科技前沿、新能源资讯

技术分享-电池管理系统中的HEV/EV标准放大器功能

2020-09-02 ryder

混合动力电动轿车(HEV)和电动轿车(EV)之所以备受欢迎,是因为它们具有低(零)排放和低保护要求,一起供给了更高的功率和驱动性能。新的HEV/EV公司方兴未已,而且现有的轿车制造商正大举投资HEV/EV商场,以争夺商场份额。
 
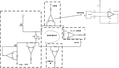
HEV/EV动力总成的中心在于体系。该体系从电网获取电力,将其存储在电池中(静止时),并从电池获取能量以转动电机并移动车辆。该体系主要包括四个子体系:车载充电器(OBC)、电池管理体系(BMS)、DC-DC转换器(DC/DC)以及逆变器和电机操控(IMC),如图1所示。在HEV/EV的BMS中常常疏忽扩大器的灵敏性和本钱效益。因而,本文将重点介绍BMS以及规划人员如何在体系中运用扩大器。
图1:典型的带有OBC、BMS、DC/DC、逆变器和电机操控的HEV/EV体系图
 
BMS的作用是什么?
 
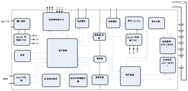
BMS保护和监控电池,包括有用和安全地充电和放电。BMS相对地平衡每个单体电池的电压和电荷,监控电池的健康状况,使电池坚持安全的工作温度,并保证更长的电池寿数。BMS应该避免比如电池反复过度放电,因为这将缩短电池寿数,或应避免过度充电,因为这或许会损坏电池并引起火灾或爆破。HEV/EV中的电池是许多串联和并联的锂离子电池组合,能够满意所需的电压和能量。待彻底充电后,单个锂离子电池的电压为4.2V,放电时挨近2.8V。HEV/EV中充满电的电池电压规模为200V至800V。图2是典型的BMS框图。
图2:BMS系统框图
 
让我们回忆一下BMS的主要功能。
 
电池电流感应
 
监控输入电池组的电流和输出电池组的电流至关重要。在主锂离子电池中,该电流的大小往往高达数百安培。霍尔传感器、感应传感器或分流电阻器上的阻隔扩大器一般用于电池冷侧(低电压)到热侧(高电压)电流感测。这些阻隔电流感测解决方案能够具有模仿差分输出信号。阻隔电流感测旨在坚持热侧和冷侧别离,并将关于感测到的电流的模仿信息供给给主微操控器中的由低压电源供电的模数转换器(ADC)。这种电流感测一般不需求十分准确。运算扩大器将差分信号转换为单端信号(以接地为参阅),添加动态规模,并驱动ADC。在BMS中,一般运用电流分流监控器进行准确的热侧电流感测。
 
图3所示为不同电压域的带阻隔扩大器和运算扩大器电路(用于带直流传递功能的电流感测)。分流电阻上产生的电压VSHUNT由一个阻隔扩大器扩大,作为其阻隔输出的差分输出信号VDIFF。运算扩大器将差分信号VDIFF转换为单端信号OUT,并通过向信号施加2 V/V的增益来进步动态规模。阻隔扩大器偏移决定了初始电流感测精度。差分扩大器的共模抑制比主要由电阻容差决定。
图3:用于阻隔电流感测的带运算扩大器的阻隔扩大器
 
DC-DC转换器从HEV/EV中的主高压电池生成独自的48V电池子体系。这款48V电池子体系为空调、加热、制动体系和动力转向供给动力,并供给比运用铅酸电池的传统12 V电源轨更高的功率。48V子体系不含主电池那么高的电流负载,但仍然需求电流感测,这便是为何它有自己的本地BMS。在48V BMS中,非阻隔精密电流分流监控器用于主电流感测,双向运算扩大器电流感测电路用作冗余过流保护。图4所示为进行双向电流感测的运算扩大器电路。
图4:低侧双向电流感应运算扩大器电路
 
电池电压感测
 
需求像电流一样监控电池的电压。在阻隔电压检测中,电阻分压器将高电压从电池分压到扩大器的共模输入规模。阻隔扩大器感测到分压电压,差分扩大器装备中运用的运算扩大器将阻隔扩大器中的差分输出信号转换为单端输出。若不需求阻隔,则差分扩大器装备中的运算扩大器能够执行直接电压感测。
 
图5所示为采用阻隔扩大器和运算扩大器的阻隔电压感测。阻隔扩大器阻隔热侧和冷侧,并输出增益为1的差分信号。运算扩大器将差分信号转换为单端输出,并使ADC增益满意全动态规模。该电压被馈送到冷侧MCU中的ADC。
 
专为BMS规划的集成功率芯片可盯梢每个锂离子电池的电压并平衡电荷。以菊花链方式连接这些功率芯片能够一起丈量一切锂离子电池的电压,平衡这些电池上的电压,并将此信息传递给MCU。
图5:通过阻隔扩大器和运算扩大器感测阻隔电压
 
阻隔漏流电流测量
 
正如我之前提到的那样,高压200至800V侧与车辆底盘接地和其他低压域(12 V和48 V)坚持阻隔。通过测验阻隔中止测量电池电压和漏泄电流还将导致测量高压轨与底盘接地的低压之间的电阻或泄漏。轿车高压和阻隔泄漏丈量参阅规划解说了测验阻隔中止。它需求运用已知的电阻途径暂时短接阻隔栅,如图6所示。
图6:带运算扩大器的阻隔漏流电流丈量电路
 
有必要从高压电池的正极或负极侧了解毛病漏电流的途径。每逢产生阻隔中止时,继电器S1坐落正极侧或继电器S2坐落负极侧。将该已知的阻隔电阻与丈量的电阻进行比较能够确认通过阻隔屏障的泄漏。
 
例如,当S1关闭时,如果在负极侧无泄漏,则ISO_POS电压将等于Vref。若在负极侧存在漏电流(阻隔损坏),则ISO_POS电压将不等于Vref。因为漏电流流过Rps1、Rps2和Rs1、电池的正极侧和负极侧到低压侧接地,闭环增益不同。具有低输入偏置电流的运算扩大器适用于此应用,因为连接到反相输入的阻抗或许十分高(在兆欧规模内)。
 
 
温度监测

HEV/EV需求高电压和高电流,这或许导致高功耗和快速温升。监测电池及其周围体系的温度十分有必要,以避免功耗过大。若毛病导致高功耗,电池操控单元将断开电池,以避免产生火灾和爆破等灾难性事情。
 
一种经济有用的温度感测解决方案是运用运算扩大器缓冲来自与电阻串联的负温度系数(NTC)热敏电阻的信号。因为BMS和电池占位空间较大,因而整个体系的温度或许不均匀。这种不均匀的温度需求在整个BMS中放置多个温度感测单元。将来自这些单元的信号复用到单个ADC或MCU引脚需求信号调理。还需求缓冲和扩大信号,以满意ADC的全动态规模。
 
图7说明晰用于缓冲扩大器或同相扩大器装备的运算扩大器。具有合理偏移和失调漂移的低本钱高压运算扩大器适用于此应用。
图7:运用NTC热敏电阻和运算扩大器进行温度感测
 
联锁监测
 
联锁回路主要触及感测不需求高精度丈量的以脉冲传输的电流。紧凑的解决方案需求或许会导致基于仪表扩大器的解决方案。最经济的解决方案是在差分扩大器装备中运用带运算扩大器和分立电阻的电流感测电路。联锁回路不是高电流回路;因而,您能够运用高值分流电阻,且不会有高功耗危险。安全和诊断功能需求冗余,以覆盖主体系产生毛病时的状况。为检测一切或许的毛病,或许存在更多需求二次电压和电流感测的状况,以及低本钱解决方案变得更加可行的状况。
 
联锁是一个电压和电流回路体系,流经HEV/EV体系中的一系列子体系,如图8所示。联锁从BMS发动并经过逆变器、DC/DC转换器、OBC再回来BMS,以监测任何篡改、翻开高压体系或翻开保护舱口的事情。轿车高压联锁参阅规划解说了联锁体系如何断开高压线路以避免受伤。
图8:BMS中的联锁系统
 
 
定论
 
这些都是运用扩大器的BMS中的标准功能,但根据体系规划,您运用运算扩大器时或许会有更多功能。当出现新问题或异常问题且不存在集成解决方案时,基于运算扩大器的解决方案变得更加有用。EV/HEV中的体系正在发展,且运算扩大器供给快速、准确和灵敏的解决方案的状况正变得越来越遍及。

声明: 本站所发布文章,均来自于互联网,不代表本站观点,如有侵权,请联系删除  微信:13724262620

声明: 本站所发布文章部分图片和内容自于互联网,如有侵权请联系删除

用手机扫描二维码关闭
二维码